消防水炮:132-0519-6119
气体灭火:151-6232-3221
服务热线:
固定电话:
邮箱:
地址:
发布日期:2021-02-26 浏览次数:50 次
ZDMS0.6/5S-YX30消防水炮是一款高空智能消防水炮,是我公司自主研发生产的一种安装于大空间场所的自动灭火系统。室内高度如果满足6m以上可以安装智能消防水炮,ZDMS0.6/5S-YX30消防水炮
是目前国内需求最多的一款,体型小巧,重量也是方便与托起安装,一人既可拿起,在安装的时候需要布置好线,那么ZDMS0.6/5S-YX30消防水炮是如何布线的呢?
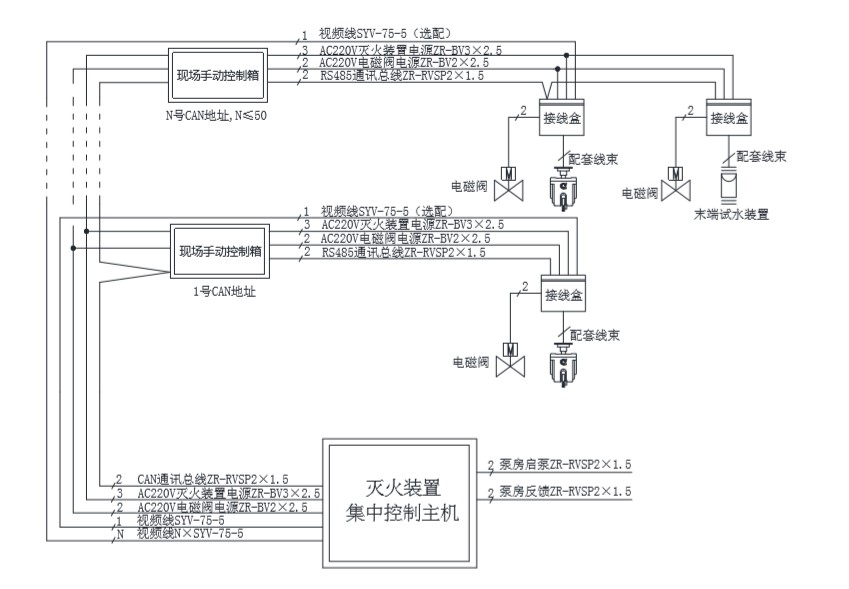
在安装的时候需要布置好管道与线路,消防炮系统自带消防炮头,现场区域控制箱,消防炮智能解码器盒,消防联动报警主机。
1、首先电磁阀AC220V电磁阀电源ZR-BV2×2.5接到智能解码器对应的电磁阀接口,然后解码器拉出AC220V灭火装置电源ZR-BV3×2,RS485通讯总线ZR-RVSP2×1.5
至现场区域控制箱,现场区域控制箱再拉出消防炮电源线,RS485通讯线,视频线SYV-75-5(选配),电磁阀线至消防报警主机,每个解码器再将消防炮电源线,RS485通讯线,电磁阀线想连接。
消防报警主机再拉RVV*1.5的起泵线至泵房做起泵与信号反馈,如果项目配置模拟末端试水装置,则将探测器跟电磁阀线接到解码器盒。
